
BSD并联型直流电源系统是深圳蓝信电气有限公司在直流电源领域的创新应用,该系统由并联运行的多个直流电源模块组成,单模块外接24V蓄电池经升压后独立为负载供电,模块间经内部通信实现负载均衡(均流)。系统可有效解决传统直流电源因串联电池单点故障造成的输出异常,并创新实现蓄电池远程在线核对性放电,显著提升了直流系统的供电可靠性和运维效率。目前已在电力、轨道交通、冶金石化等行业得到广泛的应用。
应用领域:
35kV及以下变电站、配电所等场合。
应用场景:
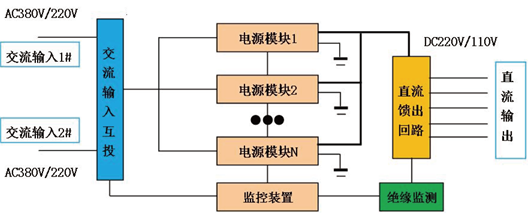
并联型直流电源可与交流电源、不间断电源(UPS)、逆变电源(INV)、通信电源组成变电站交直流一体化电源系统,各电源子系统共享并联型直流电源蓄电池组,并经监控单元实现集中监控,统一管理。


| 特性 | 项目 | 技术要求 | 
| 输入特性 | 交流输入电压 | 220VAC±15%,频率50Hz±5% | 
| 交流双路输入 | 双路220VAC输入 | |
| 交流输入防雷 | C级防雷(选配) | |
| 输出特性 | 直流输出电压 | 220VDC±5%或者110VDC±5% | 
| 输出功率 | 选配(N+1并联冗余) | |
| 其他特性 | 电池容量 | 选配 | 
| 通信参数(选配) | RS485,MODBUS,波特率:9600 | |
| 工作环境 | 工作温度:-10℃~+55℃ 贮存温度:-25℃~+70℃ | |
| 相对湿度:≤90% | ||
| 大气压力:80~110kPa | ||
| 箱体尺寸 | 2260mm(高)*800mm*(宽)*600mm(深) | 
 
 

